Microbes Electricidal Therapy-MECT-Killing micro-organisms by electricity in Vivo
Antibiotic resistance developed by micro-organisms is getting scary day by day. WHO estimates that if no action is taken, then drug-resistant diseases could cause 10 million deaths each year by 2050 and damage to the economy as catastrophic as the 2008-2009 global financial crisis. By 2030, antimicrobial resistance could force up to 24 million people into extreme poverty. Initial research, looking only at part of the impact of antibiotic resistance, shows that a continued rise in resistance by 2050 would lead to 10 million people dying every year and a reduction of 2% to 3.5% in Gross Domestic Product (GDP). It would cost the world up to 100 trillion USD
MECT-An Introduction
Microbes Electricidal Therapy-MECT-Killing micro-organisms by electricity in Vivo is invented by Dr. Sagar Jawale. The therapy and its device are reported for the first time by me. The lethal dose of electricity is weight dependant. Since the weight of micro-organisms is negligible, a small dose of electricity shall kill them. Human body can easily withstand that much dose of electricity, hence can be applied in vivo. Electricity has no barriers such as BBB and can travel to every corner of the body in seconds. Micro-organisms can never develop resistance to electricity. Hence, it can be a permanent solution to kill micro-organisms in human body. Electricity is dirt cheap, hence will be very affordable. A patent is filed at Mumbai office for this device.
What is MECT

In MECT, tiny amount of AC current is passed through disposable ECG electrodes placed over peripheral veins. The blood and tissues are highly conductive to electricity due to 0.9 MG/dl NACL content. ECG electrodes reduce skin resistance from 1,00,000 OHM to just 100 OHM, thus significant electricity can flow through the body.
Bacteriology Lab experiment

In a Petri dish, in 0.9 gms/dl NACL solution, fresh colony of Klebsiella organisms were inoculated. AC current of just 3 volts and 4000 hz frequency was passed through the solution for 30 minutes with 2 stainless steel electrodes, placed 3 cm apart. The current passing through the solution was 0.1 milliamp. Then, a sample is taken from the petri dish and was put to culture. Even one bacterium alive will produce a colony.

To my great surprise, after 48 hours, there was no growth. The experiment was performed in a bacteriology laboratory on all common gram positive and negative bacteria and non was grown in culture proving that the bacteria were all dead. The experiment is unique and is reported by me for the first time in the scientific literature.
Bacteriological report

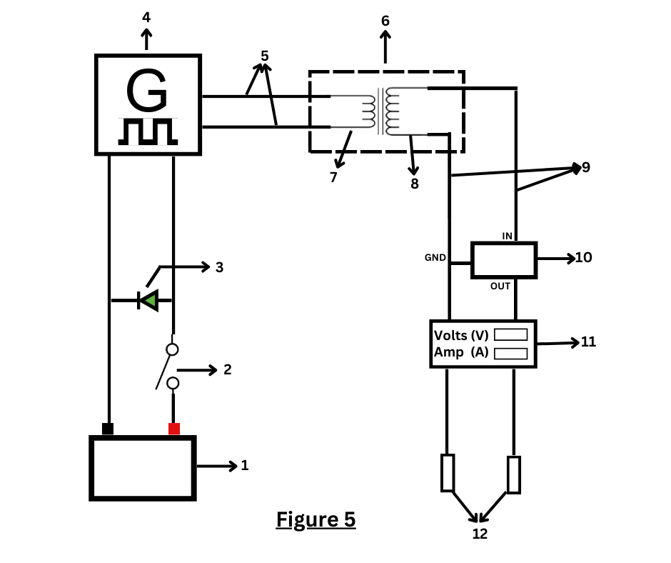
MECT Devise Probes




MECT Devise- Commercialised Variant

MECT Devise-Best method of use

1.To sterilize blood, on peripheral veins of hands
2.Local infection-2 ECG electrodes by the side of infection
3.Brain infection-On both Jugular veins
4.Bladder infection-One electrode inside bladder, another in SPC area
5.Deeper infections-One vascular electrode inside organ, another outside on skin
6.Intravenous Inside tissues and organs
Mechanism of action of MECT
1.Damage to bacterial membrane leading to leakage of cellular material
2.Disturbed ionic milieu of micro-organism
3. Stimulates release of cytokines by macrophages and neutrophils
4. Releases H2O2 and HOCL which kill micro-organisms as well as act as immune modulators to stimulate immune system
5.Tumor treating fields (TTE) Cells die when they try to divide in an Electrical field due to uneven distribution of genetic material
6.Doubling time of bacteria is 4-20 minutes
7.The therapy will not allow this exponential doubling of micro-organisms and they will be killed by the immune system
1) Killing of microorganisms by pulsed electric fields
Appl Microbiol Biotechnol. 1996 Mar;45(1-2):148-57. doi: 10.1007/s002530050663. T Grahl 1, H Märkl Affiliations expand
PMID: 8920190 DOI: 10.1007/s002530050663
2)Microampere Electric Current Causes Bacterial Membrane Damage and Two-Way Leakage in a Short Period of Time
Appl Environ Microbiol. 2020 Aug; 86(16): e01015-20.
Published online 2020 Aug 3. Prepublished online 2020 Jun 19. doi: 10.1128/AEM.01015-20. PMCID: PMC7414946. PMID: 32561580
Venkata Rao Krishnamurthi,a Ariel Rogers,a Janet Peifer,a Isabelle I. Niyonshuti,b Jingyi Chen,b,c and Yong Wangcorresponding authora,c,d
Indication for MECT
1.Antibiotic resistant bacterial infections
2.Antiviral resistant viral infections
3.Infections without any treatment, Hepatitis B, C, HIV, Corona virus etc.
4.Infections by unknown micro-organisms
5.Infections inside body as cystitis, pyelonephritis
6.Brain infections, meningitis, encephalitis
7.Patients who don’t afford costly antibiotics and antiviral drugs
Schedule and duration
90 minutes twice a day till infection is cleared for acute infections. One or twice a day for 3 months for chronic infections. Rest can be refined after a trial and patient to patient.
Cost of MECT and device
Machine to cost Rs.26,000 one time
Cost per session is pennies
Side effects
Burning sensation at the electrodes
Pricking sensation in body
No serious side effects reported
Results
URTI clears in 3 hours instead of 5-7 days
Patents resistant to even Meropenem responded in 48 hours and went home
We need more research on it in a controlled fashion on more subjects
Advantages of MECT over antimicrobial agents
1.Single general treatment to all infections just like broad spectrum drugs
2.No resistance as it is a mechanical energy
3.Dirt cheap, highly affordable cost per session is in pennies
4.No limitations of BBB, blood bone marrow and blood placenta
5.Deeper penetration inside cells
6.Negligible side effects
7.Highly life saving in epidemics like Covid 19
8.Tratment of vast types of infections by single device at PHC level, impossible to achieve with drugs
9.Portable and safe device, can be given in patients hands for use at home, never possible in anti microbial drugs
10.Possible to try on unknown organisms as it is very safe and broad spectrum
Conclusion
MECT is a very safe, affordable therapy for a variety of antibiotic and anti viral infections by all types of microbes. It has a potential to revolutionize the treatment of infectious diseases in India. It can be made easily available at every PHC in India. We need further research to document its efficacy and safety.