Sheet No: 1
FORM 2
THE PATENT ACT, 1970
(39 of 1970)
&
THE PATENT RULES, 2003
COMPLETE SPECIFICATION
(See section 10 and rule 13)
1.TITLE OF THE INVENTION: A device for killing micro-organisms with electricity in Vivo
2. APPLICANT
(a) Name: Sagar Arvind Jawale
(b) Nationality: INDIAN
(c) Address: C/o Dr. Sagar Arvind Jawale, Jawale hospital, plot no. 5, Ajay colony, behind IMR college, Jalgaon-425001
Phone: +919370000380
Email address: drsagarjawale@gmail.com, drsagarjawale@rediffmail.com
Sheet No: 2
Field of invention: The field of invention is medical sciences, treatment of infections, sepsis, antibiotic resistance etc.
Object of invention: It is to develop a cheap, safe and reliable, effective instrument for killing micro-organisms in vivo such as bacteria, viruses, fungi, molds and parasites in animal and human bodies.
Background: Antibiotic resistance developed by micro-organisms is getting scary day by day. WHO estimates that if no action is taken, then drug-resistant diseases could cause 10 million deaths each year by 2050 and damage to the economy as catastrophic as the 2008-2009 global financial crisis. By 2030, antimicrobial resistance could force up to 24 million people into extreme poverty. Initial research, looking only at part of the impact of antibiotic resistance, shows that a continued rise in resistance by 2050 would lead to 10 million people dying every year and a reduction of 2% to 3.5% in Gross Domestic Product (GDP). It would cost the world up to 100 trillion USD.
To deal with this upcoming disaster, I started my own research to find out cheap, effective alternatives for antibiotic and antiviral drugs which will be effective against vast number of bacteria, viruses and hopefully free of drug resistance.
Sheet No: 3
Electricity kills all animals, even an elephant. Lethal dose of electricity is proportional to weight of the animal, means less electricity is required to kill small animals and more electricity will be required to kill larger animals. Since the weight of bacteria and viruses is negligible, means theoretically, very little electricity can kill them.
To see that whether my idea is viable or not, I did the following experiment. In a Petri dish, in 0.9 gms/dl NACL solution, fresh colony of Klebsiella organisms were inoculated. AC current of just 3 volts and 100 KZ frequency was passed through the solution for 30 minutes with 2 stainless steel electrodes, placed 3 cm apart. The current passing through the solution was 1 milliamp. Then, a sample is taken from the petri dish and was put to culture. Even one bacterium alive will produce a colony. To my great surprise, after 48 hours, there was no growth. The experiment was performed in a bacteriology laboratory on all common gram positive and negative bacteria and non was grown in culture proving that the bacteria were all dead. The experiment is unique and is reported by me for the first time in the scientific literature.
The experiment has huge implications for medical care. 1 milliamp current can be easily passed through human body by placing ECG electrodes over 2 peripheral veins as shown in photo. It creates an electrical field in the body in which bacteria and viruses cannot survive. Due to 0.9 gm/dl Nacl in tissues and blood, they are highly conductive of electricity. 1 milliamp current is far less than 15 milliamp current allowed by FDA on human body. Electricity has no blood brain and placental barriers. AC current is used because it has far greater penetrability than DC current. Drug resistance will never come to this modality giving an ever-lasting solution for microorganisms for humanity. This research was presented by me in AIIMS Delhi in recent research conference. All incurable bacterial and viral diseases can be treated with this technology.
Experiments done in the past suggest that micro-organisms can be killed in vitro by application of very little current. (1) The mechanism by which the electric
Sheet No: 4
current kill micro-organisms are that it leads to a damage to bacterial membrane leading to a two-way leakage in a short period of time. (2)
References:
1) Killing of microorganisms by pulsed electric fields
Appl Microbiol Biotechnol. 1996 Mar;45(1-2):148-57. doi: 10.1007/s002530050663. T Grahl 1, H Märkl Affiliations expand
PMID: 8920190 DOI: 10.1007/s002530050663
2)Microampere Electric Current Causes Bacterial Membrane Damage and Two-Way Leakage in a Short Period of Time
Appl Environ Microbiol. 2020 Aug; 86(16): e01015-20.
Published online 2020 Aug 3. Prepublished online 2020 Jun 19. doi: 10.1128/AEM.01015-20. PMCID: PMC7414946. PMID: 32561580
Venkata Rao Krishnamurthi,a Ariel Rogers,a Janet Peifer,a Isabelle I. Niyonshuti,b Jingyi Chen,b,c and Yong Wangcorresponding authora,c,d
Sheet No: 5
COMPLETE SPECIFICATIONS: The following specification particularly describes the invention and the manner in which it is to be used for killing micro-organisms.
I describe a device for killing micro-organisms with electricity in Vivo (Figure 1) It is powered by an external and detachable power bank. (Figure:1-1) It is because of safety purpose as power comes from a power bank and not from mains power. Hence, there is no risk of electrocution of the patient. The device has an on-off switch (Figure:1-6 and Figure:5-2) which powers on and off the device. The device has a power LED as indicator (Figure:1-4 and Figure:5-3) which lights on after the device is switched on. The device has an LCD display (Figure:1-5 and Figure:5-11) to show voltage and current passing through the circuit of the device. Hence, the doctor can see how much voltage and current is passing through patient’s body. The device has an AC voltage regulator and Figure:5-10) with a knob (Figure:1-8). The doctor can use this voltage regulator to precisely regulate the current passing through patient’s body. The device has a Function (Signal) generator (Figure:5-4) which converts DC current to an AC current with various a frequency. The function generator is capable of creating various frequencies from 0.1 Hz to 100 Ghz but not necessarily limited to the range. It is also capable of producing various types of waves such as sine, square, triangle, sawtooth etc. The device has a step-up transformer (Figure:5-6) which steps up AC current from the signal generator to a higher AC voltage. The device has two DC female connectors as output. (Figure:1-7) The device has various probes which carry the output current to the patient. 1) Probes A: (Figure:2) A pair of probes for transcutaneous noninvasive delivery of electricity via disposable ECG electrodes. They have proximal DC male pins (Figure:2, probes A-4), soldered to electrical wires (Figure:2, probes A-3) with insulation over them and a distal ECG snap type connector. (Figure:2, probes A-2)
2) Probes B: (Figure:2) A pair of probes for invasive application of electricity. They have a proximal end with DC male type pins (Figure:2, probes B-3)
Sheet No: 6
soldered to electrical wires (Figure:2, probes B-2) with insulation over them and distal ends with stainless-steel wires (Figure:2, probes B-1) for insertion into the tissues of the body.
3) Probes C:(Figure:3) A pair of probes for invasive application of electricity inside body cavities. One probe (Figure:3 probes C-2) has a proximal end with DC male type pin (Figure:3 probes C-2:1) soldered with electrical wire (Figure:3 probes C-2:3) and has a distal end with an ECG snap type connector. (Figure:3 probes C-2:4) The other probe in the pair has a proximal end with DC male type pin (Figure:3 probes C-1:2) soldered with stain less steel wire (Figure:3 probes C-2:4) covered with electrically nonconductive bio compatible material (Figure:3 probes C-2:3) and the distal end has holes (Figure:3 probes C-2:7) at the tip from which the stainless-steel wire is open. 4) Probes D: (Figure:4) A pair of probes for invasive application of electricity inside body through veins and arteries. One probe (Figure:3 probes D-1) has a proximal end with DC male type pin (Figure:3 probes D-1:2) soldered with electrical wire (Figure:3 probes D-1:3) with insulation over it and has a distal end with an ECG snap type connector. (Figure:3 probes D-1:4) The other probe (Figure:3 probes D-2) in the pair has a proximal end with DC male type pins (Figure:3 probes D-1:2) soldered with stain less steel wire (Figure:3 probes D-1:4) covered with electrically nonconductive bio compatible material (Figure:3 probes D-1:3) and the distal end has holes at the tip from which the stainless-steel wire (Figure:3 probes D-1:5) is open. The tip of this probe may have a variety of shapes in distal end for its suitable entry into various vessels. The skin has 100000 Ohm resistance, hence very little current will pass through the skin if current is directly applied to the skin. The disposable ECG electrodes have a jelly with AGCL which reduce skin resistance to just 100 Ohm. Thus, significant quantity of electricity is passed through the ECG electrodes. The US FDA has approved 15 MA AC current as a safe limit to be passed through the human body. In case of my device, only 1 mA AC current passes through the body which is very safe and far below the US FDA approved limit.
Sheet No: 7
Summary: I describe a device for killing micro-organisms with electricity in Vivo. It is powered by an external and detachable power bank. The device has an on-off switch which powers on and off the device. The device has a power LED as indicator which lits on after the device is switched on. The device has an LCD display to show voltage and current passing through the circuit of the device. Hence, the doctor can see how much voltage and current is passing through patient’s body. The device has a knob as a dial of a voltage regulator. The doctor can use this knob of the voltage regulator to precisely regulate the current passing through patient’s body. The device has a signal generator which converts DC current to an AC current with a frequency. It is also capable of producing various types of waves such as sine, square, triangle, sawtooth etc. The device has a step-
up transformer which steps up AC current from the signal generator to a higher AC voltage. The device has two DC female connectors as output. The device has various probes which carry the output current to the patient. The device is used for killing micro-organisms such as bacteria, viruses, fungi, molds and parasites in animal and human bodies.
Sheet No: 8
Designs and drawings

Figure:1 showing the external view of the device for killing micro-organisms with electricity in Vivo
1.Power bank 2. USB power cable 3. Body of the device is used for killing micro-organisms with electricity in Vivo 4. Power LED 5. LCD display 6. Power on off switch 7. Female DC power pins 8. Knob of voltage regulator

Figure 2 showing probes A and B
Probes A 1. Disposable ECG electrode 2. ECG lead Snap type connector 3. Electrical wires with insulation 4. Male DC connector 5. Pin of male DC connector
Probes B 1. Stainless-steel wire 2. Electrical wire with insulation 3. Male DC connector 4. Pin of male DC connector
Sheet No: 10

Figure 3 showing probes C 1 and 2
Probes C-1: 1. Pin of male DC connector 2. Male DC connector 3. Insulation over stainless-steel wire 4. stainless-steel wire 5. Penis 6. Urinary bladder 7. Holes in the probe.

Figure 4 showing probes D 1 and 2
Probes D-1: 1. Pin of male DC connector 2. Male DC connector 3. Insulation over electrical wire 4. Snap type ECG connector
Probes D-2: 1. Pin of male DC connector 2. Male DC connector 3. Insulation over stainless-steel wire 4. stainless-steel wire 5. Holes in the probe
Sheet No: 12

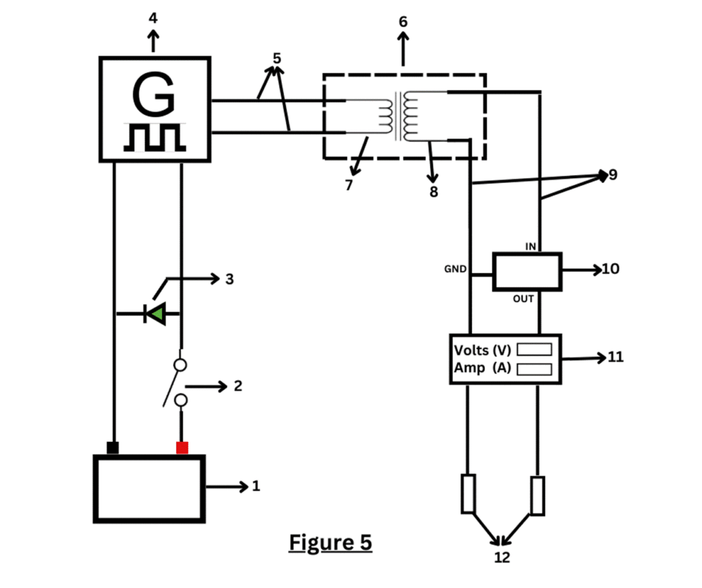
Figure 5 showing the electronic circuit of the device for killing microorganisms with electricity in Vivo
1.Power bank 2. On off power switch 3. Power LED 4. Function (signal) generator 5. AC supply 6. AC step up transformer 7. Primary coil 8. Secondary coil 9. Amplified AC signal 10. AC voltage regulator 11. LCD display 12. AC voltage output
Sheet No: 13
Application: The device is used for killing micro-organisms with electricity in Vivo such as bacteria, viruses, fungi, molds and parasites in animal and human bodies for the treatment of various bacterial and viral infections, sepsis, antibiotic resistance organisms etc. The probes A are used to treat generalized infections in the blood in a noninvasive manner by applying over peripheral veins. They can also be used for noninvasive treatment of localized infections of the body by placing on either side of the lesion such as abscesses, cellulitis, osteomyelitis. Probes B can be used for invasive treatment of localized infections on body surface as well as inside body by piercing stainless-steel wires on either side of the infective lesion. Probes C are used to treat infections inside body cavities such as urinary bladder, kidneys, rectum to treat prostatitis, stomach to treat Helicobacter pylori infections etc. In this method, one probe is inserted into the body cavity and another probe is attached over the skin above the organ through ECG electrodes so that current flows through both probes through the body cavity. Probes D are used for invasive treatment of infections through arteries and veins. In this method, one probe is inserted into the body through artery or vein by interventional radiology under fluoroscopy guidance and another probe is attached over the skin above the organ through ECG electrodes so that current flows through both probes through the body cavity. Difficult to reach infections such as brain abscess, liver, spleen and kidney abscesses can be treated in this manner.
The best method of using my invention is as follows: The device is used for killing micro-organisms such as bacteria, viruses, fungi, molds and parasites in animal and human bodies in Vivo with electricity. The various probes are sterilized by Ethylene Oxide gas sterilization or by keeping them into Formalin chamber for 30 minutes. The device is powered by inserting its USB power cord into a power bank. The power switch is switched on to start the device.
1)Probes A: Disposable ECG electrodes are placed exactly over peripheral veins of hand, arms or on legs, one on either side. The proximal male DC pins are inserted in the DC female sockets of the machine. The voltage regulator is
Sheet No: 14
adjusted to get about 1 milliamp current passing through the body which is sufficient to kill microorganisms. Therapy time is 30 minutes to 1 hour. Then, machine is switched off and the ECG electrodes are removed. Therapy can be given once a day for 2 to 3 times for acute infections and for chronic infections, twice a week for many months. For localized cellulitis, abscess, non-healing ulcers and infections, the ECG electrodes are placed close to the lesion, one on either side.
2)Probes B: They are used for invasive delivery of electricity around the infective lesions. The proximal male DC pins are inserted in the DC female sockets of the machine. The voltage regulator is adjusted to get about 1 MA current passing through the body which is sufficient to kill microorganisms. The distal ends with stainless-steel wires are inserted around the areas of infection on body surface or inside the body.
3)Probes C: A pair of probes for invasive application of electricity inside body cavities such as urinary bladder, rectum, prostate, kidney, stomach etc. The proximal male DC pins are inserted in the DC female sockets of the machine. The voltage regulator is adjusted to get about 1 MA current passing through the body
which is sufficient to kill microorganisms. One probe with snap type ECG electrode is attached to disposable ECG electrode placed over the body cavity.
Another probe is passed into the body cavity for treating infection. The current flows through both probes through the body cavity, thus killing micro-organisms. This method is used to treat infections of the urinary bladder, kidneys, via rectum to treat prostatitis, via stomach to treat Helicobacter pylori infections etc.
4)Probes D: A pair of probes for invasive application of electricity inside body through veins and arteries. The proximal male DC pins are inserted in the DC female sockets of the machine. The voltage regulator is adjusted to get about 1 MA current passing through the body which is sufficient to kill microorganisms. One probe with snap type ECG electrode is attached to disposable ECG electrode placed over the area of the body with infection. Another probe is passed into the
Sheet No: 15
artery or vein by interventional radiology under fluoroscopy control for treating infection. The current flows through both probes through the body area infected,
thus, killing micro-organisms. Difficult to reach infections such as brain abscess, liver, spleen and kidney abscesses can be treated in this manner.
The national and international patent search for novelty revealed no prior arts similar to me device.
A) Patent no WO2014160847A1 has very few similarities and vast differences compared to my device. They are as follows. Patent no WO2014160847A1 is about a method of killing micro-organisms with DC current with a device by placing electrodes around the infected areas. The inventor has tried to patent the method of killing micro-organisms which is non patentable. Although it claims to be a PCT application, it is not registered in India.
B) Patent no US5817142 is a US patent based on so called research done by Mrs. Hulda Clark. She was officially labelled as a scammer and a quack by many forums. The device has serious scientific flaws as follows. The inventor claims to kill micro-organisms by holding copper cylinders in hands through which 12-volt DC current passes. The skin has 100000 Ohm resistance, hence very little current will pass through the skin if current is directly applied to the skin. My research shows that at least 1 milliamp current should pass through body to kill micro-organisms. Hence, in this device, negligible current will pass through body, making it useless to kill micro-organisms. In my device, the disposable ECG electrodes have a jelly with AGCL which reduce skin resistance to just 100 Ohm. Thus, significant quantity of electricity is passed through the ECG electrodes.
The device in patent no US5817142 is potentially dangerous as it claims to get power from mains AC socket. If a current leaks through, mains AC current will go directly to patient instantly killing him. My device is very safe as it takes power from a power bank instead of mains AC socket.
Sheet No: 16
The technical advances and differences and inventive steps of my invention over the above prior arts are as follows:
1)I describe a device for killing micro-organisms with electricity in Vivo, powered by an external and detachable power bank for safety purpose as power comes from a power bank and not from mains power. Hence, there is no risk of electrocution of
the patient. This is a feature absent in prior arts and it is a technical advance over the prior arts.
2)The device has an on-off switch which powers on and off the device. The device has a power LED as indicator which lights on after the device is switched on. The device has an LCD display to show voltage and current passing through the circuit of the device. Hence, the doctor can see how much voltage and current is passing through patient’s body. The device has a knob as a dial of an AC voltage regulator. The doctor can use this AC voltage regulator to precisely regulate the current passing through patient’s body. This is a feature absent in prior arts and it is a technical advance over the prior arts.
3)The device has a signal generator which converts DC current to an AC current with a frequency. The signal generator is capable of creating frequencies from 0.1 Hz to 100 Ghz but not necessarily limited to the range. It is also capable of producing various types of waves such as sine, square, triangle, sawtooth etc. This is a feature absent in prior arts and it is a technical advance over the prior arts.
4)The device has a step-up transformer which steps up AC current from the signal generator to a higher AC voltage. The device has two DC female connectors as output. The device has various probes which carry the output current to the patient. This is a feature absent in prior art and it is a technical advance over the prior arts.
5)Probes A: A pair of probes for transcutaneous noninvasive delivery of electricity via disposable ECG electrodes. They have proximal DC male pins,
Sheet No: 17
soldered to electrical wires and a distal ECG snap type connector. This is a feature absent in prior arts and it is a technical advance over the prior arts.
6) Probes B: A pair of probes for invasive application of electricity. They have a proximal end with DC male type pins soldered with electrical wires and distal ends with stainless-steel wires for insertion into the tissues of the body. This feature is absent in prior arts and it is a technical advance over the prior arts.
7) Probes C: A pair of probes for invasive application of electricity inside body cavities. One probe has a proximal end with DC male type pin soldered with electrical wires and has a distal end with an ECG snap type connector. The other probe in the pair has a proximal end with DC male type pin soldered with stain less steel wire covered with electrically nonconductive bio compatible material and the distal end has holes at the tip from which the stainless-steel wire is open. This is a feature absent in prior arts and it is a technical advance over the prior arts.
8) Probes D: A pair of probes for invasive application of electricity inside body through veins and arteries. One probe has a proximal end with DC male type pin soldered with electrical wires and has a distal end with an ECG snap type connector. The other probe in the pair has a proximal end with DC male type pins soldered with stain less steel wire covered with electrically nonconductive bio compatible material and the distal end has holes at the tip from which the stainless-steel wire is open. This is a feature absent in prior arts and it is a technical advance over the prior arts.
9)The skin has 100000 Ohm resistance, hence very little current will pass through the skin if current is directly applied to the skin. The disposable ECG electrodes have a jelly with AGCL which reduce skin resistance to just 100 Ohm. Thus, significant quantity of electricity is passed through the ECG electrodes. This is a feature absent in prior arts and it is a technical advance over the prior arts.
10)The US FDA has approved 15 MA AC current as a safe limit to be passed through the human body. In case of my device, only 1 milliamp AC current passes through the body which is very safe and far below the US FDA approved
Sheet No: 18
limit. This is a feature absent in prior arts and it is a technical advance over the prior arts.
11) My device is unique and is reported for the first time in the medical literature. The device is extremely cheap, indigenized and can be commercialized at a reasonable rate of Rs. 15,000 only. The cost per session is just pennies as it requires very little electricity. Whereas, prior art devices are imported and costly.
12) My device has vast applications in the form of 4 probes due to which it can act in invasive and noninvasive manner and also inside body cavities and inside arteries and veins. This is a feature absent in prior arts and it is a technical advance over the prior arts.
13) My device uses an AC current to kill micro-organisms as AC current has far better penetrability than DC current. AC current is safer than DC as upper limit of AC current passing through human body by US FDA is 15 milliamps compared to a lower 5 milliamp for DC current. This is a feature absent in prior art WO2014160847A1 and it is a technical advance over it.
Sheet No: 19
For the following reasons, a patent must be granted for my invention.
1)The device has great industrial application as it can be used as a replacement of antibiotics and antiviral drugs. Currently, there is no indigenized device of its kind in the Indian market 2) The device has a great utility as a vast majority of antibiotics and antiviral drugs are resistant to micro-organisms. The device can be lifesaving to millions of patients with drug resistant infections for reasons above mentioned 3) The device has great novelty as it and its therapy are unique and are reported for the first time in the medical literature. 4) The device is fairly unique and complex with 13 advances and inventive steps over prior arts; hence it is non obvious and a person skilled in the area is not likely to make it 5) I have written extensive details of the device in complete specifications with 4 figures; thus, they sufficiently and clearly describe the invention. Hence, a person skilled in the area can easily study this patent and reproduce the results when patent protection is over. 6) The device is extremely cheap and can be commercialized at a
reasonable rate of Rs. 15,000 only. The cost per session is just pennies as it requires very little electricity.
Sheet No: 20
I claim,
1)A device for killing micro-organisms with electricity in Vivo (Figure:1) which is powered by an external and detachable power bank with an on-off switch with a power LED as indicator and an LCD display to show voltage and current passing through the circuit of the device with a knob as a dial of a voltage regulator;
With a signal generator which converts DC current from the power bank to an AC current with a frequency and capable of producing various types of waves such as sine, square, triangle, sawtooth;
With a step-up AC transformer which steps up AC current from the signal generator to a higher AC voltage with female connectors as output;
With various probes (Figure:2,3,4) which carry the output current to the patient for invasive and noninvasive treatment of various bacterial, viral, fungal and molds infections in human and animal bodies.
2)The device as claimed in claim 1 is powered by an external and detachable power bank (Figure:1-1) for safety purpose as power comes from the power bank and not from mains AC power, thus saving the patient from the risk of electrocution. (A technical advance over the prior arts)
3)The device as claimed in claim 1 has an on-off switch (Figure:1-6 and Figure: 5-2) which powers on and off the device with a power LED (Figure:1-4) as indicator which lits on after the device is switched on. (A technical advance over the prior arts)
3)The device as claimed in claim 1 has an LCD display (Figure:1-5 and Figure: 5-11) to show voltage and current passing through the circuit of the device so that the doctor can see how much voltage and current is passing through patient’s body and a knob (Figure:1-8) of an AC voltage regulator and (Figure: 5-10) which the doctor can use to precisely regulate the current passing through patient’s body. (A technical advance over the prior arts)
Sheet No: 21
4) The device as claimed in claim 1 has the AC voltage regulator (Figure: 5-10) with a knob (Figure:1-8) and LCD display (Figure:1-5 and Figure: 5-11) as described in claim 3 which gives it the facility to precisely control current passing through human body so that the current flowing through the body falls below the US FDA limit of 15 milliamp as a safe limit for the AC current. (A technical advance over the prior arts)
5)The device as claimed in claim 1 is characterized by a function (Signal) generator (Figure: 5-4) which converts DC current from the power bank to an AC current with a variable frequency 0.1 Hz to 100 Ghz but not necessarily limited to the range. (A technical advance over the prior arts)
6) The device as claimed in claim 1 is characterized by a function (Signal) generator capable of producing various types of frequency waves such as sine, square, triangle, sawtooth etc. (A technical advance over the prior arts)
7)The device as claimed in claim 1 is characterized by a step-up AC transformer (Figure: 5-6) which steps up AC current from the signal generator to a higher AC voltage with two female connectors as output. (A technical advance over the prior arts) (Figure:1-7 and Figure:5-12)
8)The device as claimed in claim 1 is characterized by probes A (Figure:2) for transcutaneous noninvasive delivery of electricity via disposable ECG electrodes. (Figure:2, probes A-4), soldered to electrical wires (Figure:2, probes A-3) with insulation over them and a distal ECG snap type connector. (Figure:2, probes A-2) (A technical advance over the prior arts)
9) The device as claimed in claim 1 is characterized by probes B, (Figure:2) A pair of probes for invasive application of electricity with a proximal end with DC male type pins (Figure:2, probes B-3) soldered with electrical wires (Figure:2, probes B-2) and distal ends with stainless-steel wires (Figure:2, probes B-1) for insertion into the tissues of the body. (A technical advance over the prior art)
10) The device as claimed in claim 1 is characterized by probes C (Figure:3) A pair of probes for invasive application of electricity inside body cavities with one
Sheet No: 22
probe (Figure:3 probes C-2) has a proximal end with DC male type pin (Figure:3 probes C-2:1) soldered with electrical wires (Figure:3 probes C-2:3) with insulation over it and has a distal end with an ECG snap type connector (Figure:3 probes C-2:4) and another probe in the pair has a proximal end with DC male type pin (Figure:3 probes C-1:2) soldered with stain less steel wire (Figure:3 probes C-2:4) covered with electrically nonconductive bio compatible material (Figure:3 probes C-2:3) and its distal end has holes (Figure:3 probes C-2:7) at the tip from which the stainless-steel wire is open. (A technical advance over the prior arts)
11)The device as claimed in claim 1 is characterized probes D, (Figure:4) a pair of probes for invasive application of electricity inside body through veins and arteries with one probe (Figure:3 probes D-1) with a proximal end with DC male type pin (Figure:3 probes D-1:2) soldered with electrical wires (Figure:3 probes D-1:3) and has a distal end with an ECG snap type connector (Figure:3 probes D-1:4) and another probe (Figure:3 probes D-2) in the pair has a proximal end with DC male type pins (Figure:3 probes D-1:2) soldered with stain less steel wire (Figure:3 probes D-1:4) covered with electrically nonconductive bio compatible material (Figure:3 probes D-1:3) and the distal end has various curves suitable for entering various vessels with holes at the tip from which the stainless-steel wire (Figure:3 probes D-1:5) is open. (A technical advance over the prior arts)
Signature of the applicant
Sagar Arvind Jawale
Date: 01/05/2024